Hi there,
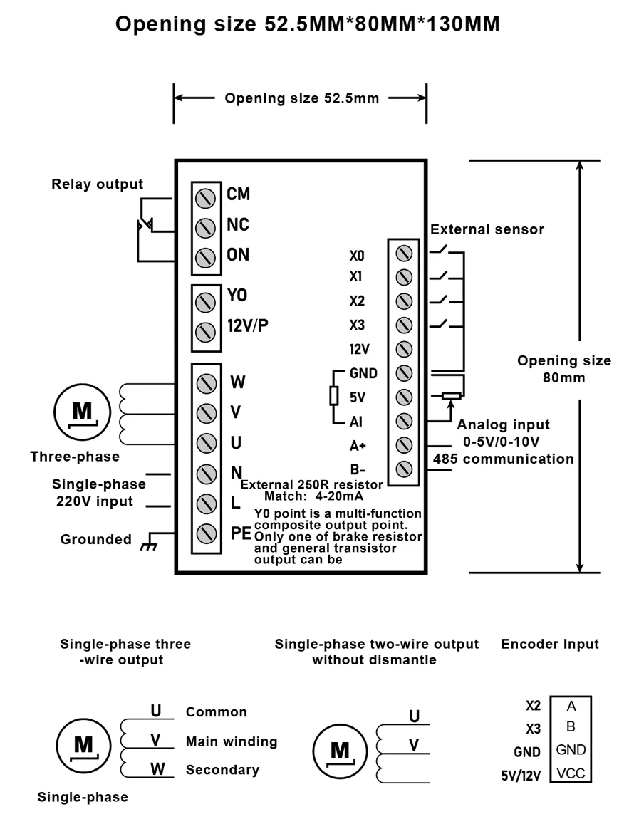
I got one of these generic 3-ph converters from Aliexpress (750W capacity) and I was wondering if anyone knows more about what the various switches can do? I mean the ones labelled X0, X1, X2, X3 ?
I am looking to add a foot pedal which will act as a "dead man switch", the motor needs to stop if I lift my foot off the pedal, I need both hands for the intended operation of this system and a foot pedal would be the best approach to have an emergency stop rather than reaching for the stop button on the device faceplate. I could have the pedal wired to cut power to the system (the single-phase supply to the converter) but the electronics inside might not like this approach too much?
Is any of these switches able to provide this functionality? These switches are not addressed in any way through the manual received or on instructions I could find on internet - this is pretty generic product, front panel might vary but base functionality and programming varies very little between manufacturers. To add to the mystery, they call them "sensor" on the label but the symbol used is actually for a switch. Then X2 and X3 are also shown separately but with a different context, referring to "encoder input" - what is that?
Also (less important) - could one of these switches be used to provide feed-back about the real rpm, like a tachometer, and have the real RPM displayed instead of Hz or some RPM which is calculated by the device based on the parameters you enter initially (you need to set the motor nominal voltage, nominal Hz, nominal rpm, nominal amps, etc)? Is this what the "encoder input" might be intended to do?
https://www.aliexpress.com/item/1005003772734119.html



